儲能電池廠商「雙登集團」通過聆訊,年營收近45億
儲能電池廠商「雙登集團」通過聆訊,年營收近45億
日期:2025年8月12日 上午8:57作者:活報告 編輯:Lily
摘要:雙登集團於2025年8月10日通過港交所聆訊,擬在香港主板上市,聯席保薦人為中金公司、建銀國際、華泰國際。公司是大數據及通信領域能源存儲業務的領先公司,2024年收入為人民幣44.99億元,淨利潤3.53億元,2025年前5個月收入18.67億元,淨利1.27億元。公司曾於2024年4月9日終止創業板上市申請。
公司是大數據及通信領域能源存儲業務的領先公司,專注於設計、研發、製造和銷售儲能電池及繫統,具有對於通信基站、數據中心、電力儲能等領域儲能應用客戶服務十餘年的累計的豐富經驗。
截至2024年12月31日,公司服務了五家全球十大通信運營商及設備商、近30%全球百大通信運營商及設備商、以及中國五大通信運營商及設備商。公司服務中國十大自有數據中心企業的80%,以及中國十大第三方數據中心企業的90%。根據弗若斯特沙利文的數據,於2024年,公司在全球通信及數據中心儲能電池供貨商中出貨量排名第一,市佔率達11.1%。
於往績記錄期間,公司的收入主要來自銷售儲能電池,包括鋰離子電池及鉛酸電池。公司的鋰離子電池主要為磷酸鐵鋰電池,軟包電池及方形鋁殼電池,公司的鉛酸電池包括吸水玻璃墊電池、膠體電池及鉛碳電池。

公司曾於2023年向深交所遞交上市申請,於2024年4月終止上市申請轉戰港股,曾被證監會問詢技術路線及產品類型是否存在落後、被淘汰風險,以及公司部分資產可能來自於已退市上市公司隆源實業(股票代碼:000835)。
財務分析
截至2024年12月31日止3個年度2022、2023、2024及2024、2025年前5個月:
收入分别約為人民幣40.72億元、42.6億元、44.99億元、13.94億元及18.67億元,年復合增長率為5.10%;
毛利分别約為人民幣6.9億元、8.67億元、7.51億元、2.75億元及2.79億元,年復合增長率為4.35%;
淨利潤分别約為人民幣2.81億元、3.85億元、3.53億元、1.4億元及1.27億元,年復合增長率為12.13%;
毛利率分别約為16.93%、20.35%、16.69%、19.73%及14.92%;
淨利率分别約為6.90%、9.04%、7.85%、10.02%及6.79%。

過去三年公司收入呈現穩定增長,2024年、2025年前5個月毛利率、淨利率持續下滑,主要源於2024年、2025年前五個月鋰離子電池平均售價持續下跌,由2022年的948.3元/千瓦時跌到2025年的595.1元/千瓦時。

截至2025年5月31日,公司經營現金流達3.76億元,賬上現金6.17億元。
行業前景
根據弗若斯特沙利文,全球通信儲能新增裝機容量自二零一九年的23.7 GWh增加到二零二三年的37.8 GWh,復合年增長率為12.3%。至二零三零年,預計將達到128.0 GWh,自二零二三年起復合年增長率為19.0%。中國通信儲能新增裝機容量由二零一九年的14.7 GWh增加至二零二三年的21.6 GWh,復合年增長率為10.1%。預計將於二零三零年達至64.0 GWh,自二零二三年起復合年增長率為16.8%。

根據弗若斯特沙利文,全球數據中心儲能新增裝機容量由二零一九年的5.3 GWh增加至二零二三年的13.1 GWh,復合年增長率為25.4%,預計將於二零三零年進一步增加至212.2 GWh,二零二三年至二零三零年的復合年增長率為48.8%。中國數據中心儲能新增裝機容量由二零一九年的3.2 GWh增加至二零二三年的6.1 GWh,復合年增長率為17.3%,預計將於二零三零年進一步增加至98.8 GWh,二零二三年至二零三零年的復合年增長率為48.9% 。

行業地位
根據弗若斯特沙利文,全球通信及數據中心儲能電池市場的競爭激烈。於二零二四年,全球通信及數據中心應用儲能電池新增裝機總量達60.4 GWh,前五大廠商合計市佔率約40.7%。公司出貨量達6.7 GWh,位居全球通信及數據中心儲能電池供貨商第一,市佔率為11.1%。

可比公司
同行業可比公司包括:雄韬股份(002733.SZ)、Fluence Energy(FLNC.US)
雄韬股份全球知名的智慧儲能解決方案服務企業之一,主要從事化學電源、新能源儲能、燃料電池、鈉離子電池的研發、生產和銷售業務,主要產品涵蓋閥控式密封鉛酸蓄電池、鋰離子電池、燃料電池三大品類,另外公司佈局鈉離子電池。
Fluence Energy通過市場領先的儲能產品和服務以及可再生能源和儲能的數字應用,實現全球清潔能源轉型,公司提供可配置的儲能產品、服務和數字應用程序包以及其支持人工智能的Fluence IQ平台來優化可再生和第三方存儲資產。

董事高管

主要股東
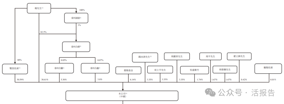
根據上市規則,楊先生、錢五珍女士、雙登投資、泰州涵富、泰州合創、泰州合赢及泰州合鑫將於上市後被視為公司的控股股東。IPO前,控股股東合共持有公司約78.3%股權。
此外,上市前投資者中,棗陽基金(湖北省國資委旗下)持股6.14%,恒盛紫竹持股1.74%。

融資歷程
公司於2022年12月份透過增資獲得棗陽基金、恒盛紫竹及襄陽投資的投資,融資金額3.85億元人民幣,對應投後估值為48.85億元,每股成本13.64元。

中介團隊
據LiveReport大數據統計,雙登集團中介團隊共計10家,其中保薦人3家,近10家保薦項目數據表現一般,首日上漲概率在40%-80%之間;公司律師共計2家,綜合項目數據表現較好。整體而言中介團隊歷史數據表現中等偏上,部分中介機構表現較為突出。

文章來源:活報告公眾號
(来源:财华社)
相關文章
- 46分鐘前
- 行業研究丨中國汽車零部件企業成長路徑簡析——汽車零部件繫列報告
- 13小時前
- 松景科技復牌後漲超200%,誰在導演這場資本狂歡?
- 13小時前
- 加密貨幣概念股飙漲,華檢醫療單日狂拉27%!板塊估值需理性審視
- 14小時前
- 【會議直擊】中國心連心化肥:生產成本低於同行10%,尿素產能將翻倍
- 15小時前
- 南下資金才是港交所主要支撐力
- 16小時前
- 狂賺後股價反跌!工業富聯、富智康中期財報亮眼背後,隱憂何在?
- 16小時前
- 【港股收評】三大指數漲跌不一!鋰電、果鏈概念漲勢突出
- 17小時前
- MSCI加減了哪些AH股?名單來了!
- 17小時前
- 一圖解碼:港股IPO一週回顧 3家公司遞表 極米科技籌劃港股上市
- 17小時前
- 【大行報告】中泰國際8月港股策略:市場高位整固,β普漲轉向α掘金
